9088收音电路板,规格:55×55mm,9088是一块自动扫描频率的单片收音机电路。高频广播信号经天线接收,C2、C3、C4、L1选频网络选频后从IC的11脚、12脚输入,5脚为本机振荡回路,两路信号经内部混频,从IC的8脚输出70KHz的中频信号,后经⑨脚输入到内部放大鉴频后从2脚输出音频信号。1脚为静噪控制,当接收不到信号或信号比较弱时,使2脚输出信号衰减很大,实现静噪。16脚为扫描频率控制端,当电源接通,输出控制信号加到变容二极管B910上,使其容量从高到低发生变化,使本机振荡频率从低到高发生变化,也就是接收频率从低端向高端扫描,当收到一定强度的信号即停止扫描,锁定在当前频率,此时按下K2电路继续向高频率端扫描。15脚为复位脚,当扫描到最高频率后,不能再向频率低端扫描,要跳到低端频率只能按复位按钮复位电路,再向高端扫描。
2脚输出的音频信号经电位器W调节音量后送入功放IC 2822的7脚,经功率放大后从1、3脚输出推动耳机发声。功放2822我们这里采用桥式接法,功率更大,1、3脚输出不用电容直接接到喇叭,一定程度上改变中低音效果。
套件参考图片如下(由于本站各项工作不断改进,实物与图片不一定相同,本站图片仅供参考,但本站保证实物功效与网站描述相同):

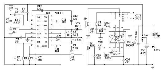
电路原理和原理图:

调频收音机具有灵敏度高、选择性好、通频带宽、音质好等特点。采用CD9088调频专用集成电路来制作电调谐调频收音机,具有电路简单、制作容易、调试方便、性能价格比高、音质好、成本低、体积小等特点。CD9088采用16脚双列扁平封装,可直接焊接在印刷电路板上,其工作电压范围为1.8~5V,典型值为3V。该电路内含调频收音机从天线接收到鉴频级输出音频信号的全部功能,并设有搜索调谐电路,信号检测电路,静噪电路,以及频率锁定环(FLL)电路等。其特点是采用70KHZ中频频率,不设置外围中频变压器,中频选择性由RC中频滤波器来完成,简化了电路、省去了中频频率调试的麻烦,又提高了中频频率特性,并减少了电路体积。用CD9088可组成各种调频收音机电路,除可采用电调谐方式来搜索电台外,也可采用传统的可变电容器调谐搜索电台。CD9088集成电路各引脚的功能如下表:

有关收音机原理还可以参考以下资料:

FM信号由天线引进后从CD9088集成块11脚进入混频电路,电感L1、电阻R1、电容C1、C2、C3构成输入回路,本振电路的本振频率由L2、C4及变容二极管D1决定。C7为音频静噪电容,C8为中频反馈电容,C9为低通滤波器电容,C10为中频级耦合电容,15脚为搜索调谐端,16脚为电调谐AFC电压输出端,SB1为复位按钮,SB2为调谐按钮。按一下SB2按钮收音机就会自动从频率低端向频率高端选台,当收到一个电台时,便自动锁定电台停止搜索,如要收听下一个电台节目,可再按一下SB2按钮顺序搜索电台。当搜索到频率最高端时,按一下SB1按钮即可回到频率最低端,然再重新选台。
天线输入回路收到的电台信号与本振频率混频后产生70kHz中频信号。经RC中频滤波器完成滤波和放大后送鉴频级处理,然输出音频复合信号,通过静噪电路后,从CD9088的2脚输出音频复合信号,经R3、C15去加重电路后,由C16耦合到由VT1、VT2组成的低频放大电路放大,推动耳机放音。L3、L4两只电感线圈是高频扼流圈,当将耳机引线作为天线时,可减少收音机其它回路对天线输入回路信号的影响。如采用拖线作天线时,将虚线部份断开。用耳机引线作天线和用拖线作天线各具优缺点,可试验后决定,也可两者同时采用。用耳机引线作天线时,R1电阻可省去。
在低放电路中,采用了将电位器接在负载回路中的方式,其有二个优点:一是比接在CD9088的2脚输出端噪声要小,因接在后级时电位器的本身噪声不会被放大;二是电位器接在后级后,当调低音量时会使负载等效电阻增大,相应减小了功放级工作电流,因此可以减少电池的消耗量,延长电池的使用寿命。
袖珍电调谐调频收音机的频率范围为88-108MHz,频道间隔为200KHz。其主要技术指标:(1)电源电压:3V;(2)电源消耗电流7~15mA;(3)灵敏度:5uV;(4)信噪比:50dB;(5)谐波失真(△F=士22.5KHZ):1%;(6)音频输出功率(RL=64Ω):2~5mW;(7)音频带宽:125-12000 Hz。
元件的选择和制作。调频专用集成电路CD9088也可选用华越微电子有限公司的D7088产品。另外,SC1088、SL1088、TDA7088等型号集成电路与CD9088集成电路性能及引脚完全一样,也可以相互直接代用。电容C1~C5、C8~C11应选用小体积高频瓷片电容器;电阻宜选用0.125W金属膜电阻;RP1选用3386P型密封式金属陶瓷微型单圈方型电位器,也可采用一般半可变电位器,拨盘采用塑料材料自制;D1变容二极管采用BB910型变容二极管;SB1、SB2按钮开关采用微型轻触式按钮开关;L1、L2为空心电感线圈,L1采用直径为0.43mm 的高强度漆包线,在直径为2mm 的钻头柄上密绕13匝脱胎而成,L2用同样材料和方法密绕10匝备用;电感L3、L4在中周的工字形磁蕊上用直径为0. 27 的高强度漆包线绕10圈左右,然后用涤纶胶布胶好,再用自粘胶带包紧绝缘备用;耳机采用阻抗为32Ω的耳塞机,最好采用阻抗较高的耳机,或将两只耳机串联后使用,以便提高负载阻抗的匹配性和提高耳机的灵敏度,同时降低整机电源的消耗。元器件装配时引脚尽量短些,以减少分布电容。CD9088是双列扁平集成电路,直接焊接在印刷电路铜泊上,焊接前先认准CD9088的引脚并与印刷电路上的脚序号对应对准,然后小心焊接,防止脚间搭锡,其它元器件则焊接在印刷电路板的元件面。L1、L2两只线圈在焊接时要相互垂直,以减少相互电路间的影响,L1线圈在焊接时尽量不要使其变形,以免改变电感量。SB1、SB2可以焊接在印刷电路板上,也可以安装在外壳上,再用引线接通,但引线要尽量短。耳机插座选用立体声的,以配合目前市面上的立体声耳机。元器件焊接完成后,最好用高频石蜡将L1、L2及附近的元片电容固定一下,以提高接收频率的稳定性。但不要采用一般蜡烛油固定,以免加大损耗,降低接收灵敏度。所有元器件安装好并检查无误后就可以进行调试。电路不接耳机时的电流消耗约为5mA,最大音量收听时总耗电为15mA左右。
装好成品如下:

业余调试方法:业余调试方法很简单,即调整线圈L2的匝间疏密程度来调整收音机接收频率的范围。如果频率高端的电台收不到,可以把线圈拉开一点;如果频率低端的电台收不到,可以把线圈夹紧一点。以下分别介绍二个简单的业余调试方法。
(1)采用二节新电池组成3V电池组,使用一只1KΩ阻值的多圈电位器并接在3V电池组上,将电位器接电池组负极的一个端点脚接收音机的地线,将电位器的中心滑动接脚接到CD9088的16脚上(图3),然调试收音机的频率覆盖,将输出到16脚的直流调试电压调到比收音机所用的电源电压值低0.1V,然拨动振荡线圈L2的间距即调节其电感量使收音机收到频率低端88MHz左右的电台信号,然后再把直流调试电压调到比收音机所用的电源电压值低1.6V的电压值附近,应能收到频率高端108MHz左右的电台信号。如不能收到108MHZ左右的电台信号,则可以拨开些L2线圈的间距来微调频率覆盖范围。可细心重复调整频率覆盖范围几次,调好后,去掉电池组直流调试电源,即整机调试完毕。这时该机接收频率应在88~108MHz范围。
如果本地无接近频率低端和频率高端的调频电台信号,可按下面方法先计算出能接收到的调频电台信号频率的近似直流调试电压V△。然后以该V△电压进行频率调试。
V△ = VH.(f-fL)/(fH-fL)
式中:f-接收频率;fL-低端频率,取87MHZ;fH-高端频率,取108MHZ;
VH-高端频率相应调试电压;V△-某频率直流调试电压(VCC-Vs);
Vs-某频率时16脚所加对地的直流调试电压。
例:求接收某调频电台102MHZ频率的16脚直流调试电压V△。
即 V△ = VH.(f-fL)/(fH-fL)
= 1.6×(102-87)/(108-87)
≈1.14(V)
将16脚直流调试电压V△调试在1.14V,然后,拨开些或靠拢些L2线圈的匝间间距来微调频率,使收到频率为102MHZ的调频电台信号;再寻找一个接近低端频率的调频电台信号,用同样方法求得V△电压,然微调L2使收到该调频电台,经几次兼顾后,当分别接收上述二个调频电台时,观看二个V△电压接近计算值时,调试即完成。
(2)按住SB1复位键,拨动L2线圈间距,改变其电感量使收到88MHZ左右的调频电台信号,如收到92MHZ左右的调频信号,可再将L2线圈稍微合拢些即可。如高端接收频率范围不够,可参照(1)条方法再微调L2线圈间距即可。在调整频率范围时应取一只有频率刻度的调频收音机作为接收频率参考。由于该机采用按钮来进行电调谐调节电台,无需制作烦琐的频率刻度,因此,可以很方便地制作和配置漂亮的收音机外壳。 袖珍电调谐调频收音机,经简单的整机调试后便能正常使用。适合广大业余爱好者实验制作,也可适应大中专、职高等院校学生进行课余劳技制作。
查看和发表评论 管理员一般会在8-48小时内回复,会删除无意义的留言以及重复留言,请保证留言标题清晰,内容明确! 1、评论不代表本站观点。 另外,即使是本站原创作品,本站也不保证内容绝对正确。 2、如果您拥有本文版权,并且不想在此处发表,请书面通知本站立即删除并且向您公开道歉! |